Industry News
The pressure in the hydraulic system is abnormal and the pressure cannot go up or down. Pressure is one of the two most basic parameters of the hydraulic system, which to a large extent determines the performance of the hydraulic system. This fault manifests itself as follows: when adjusting the
2024/05/24 07:54
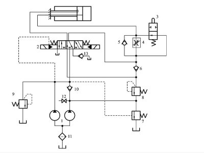
Because it is difficult to understand the flow conditions of parts and pipelines in a hydraulic station from the outside, many friends who are new to the hydraulic industry have many difficulties in analysis and diagnosis. Therefore, today I will teach you how to find out the faults of the
2024/05/24 07:49
The hydraulic transmission system is an integral part of the hydraulic machinery. The design of the hydraulic transmission system must be carried out at the same time as the overall design of the host machine. When starting the design, we must proceed from the actual situation, organically combine
2024/05/23 22:32
Key points of knowledge about hydraulic valves(1) One-way valve1. Ordinary one-way valves only allow oil in one direction to pass through, and block the flow in the other direction. The control port of the one-way valve is connected to high-pressure oil, which can flow in the opposite direction.
2024/05/23 22:29

